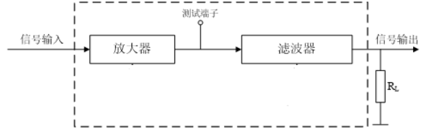
A题:放大滤波电路设计 (低年级组) 一、设计任务 设计并制作一个放大滤波电路,其组成框图如图1所示。
图1放大滤波电路框图 二、要求 (1)放大器输入正弦信号电压振幅为10mV,电压增益为40dB,通频带为100Hz~40kHz,,RL=1kW,放大器输出电压无明显失真。 (2)滤波器可设置为低通滤波器,其-3dB截止频率fc为15kHz,2fc处放大器与滤波器的总电压增益不大于30dB。截止频率的误差不大于10%。 (3)制作一个带通滤波器,中心频率30kHz,通频带5kHz,通带内要求放大器与带通滤波器的总电压增益不大于45dB。截止频率的误差不大于10%。 (4)所有电路为单电源供电。 三、说明 1、正弦输入信号由信号源提供。 2、放大器输出端应留测试端子。 3、自己设计制作整机电路 4、电路形式为自制PCB电路(电路板上需要标注CXXY19参赛人的学号姓名)
(低年级组) 一、设计任务 设计一个数字显示的温度计,温度计参考原理图如下所示:
二、要求 1、基本要求 (1)能够数字显示被测温度,测量温度范围0-1000C。 (2)分辨率 (3)带有计时和时间显示功能。 (4)至少有高、低两路限温控制输出口控制外部电路,实际设计时可以发光二极管模拟显示其控制状态输出。 (5)高低两路限温控制点可在0-1000C范围内独立设置。 (6)当温度达到高、低限温控制点发出声光报警。 2、发挥部分 (1)提高温度测量精度,分辨率 (2)自动顺时间测量并保存温度和测量时间。 (3)可以查询、回显存储器中自动测量的温度值和测量时刻 (4)多路温度巡检(至少两路)和多路温度、时间保存 (5)其他 三、说明 1、自己设计制作整机电路 2、不得使用市面上的整机和整机电路改装 3、电路形式为自制PCB电路(电路板上需要标注CXXY19参赛人的学号姓名)
(高年级组) 一、设计任务 设计制作一个方波产生电路,以及一个方波参数的测量系统,可测量并显示脉冲方波波形的相关参数。系统原理参考图1所示。
图1 系统原理框图 二、要求 1、基本要求: (1) 方波发生器:产生一个频率为1kHz,占空比为50%,高电平为+5V,低电平为0V的方波信号。要求频率、占空比、电平值的误差均不大于5%,输出阻抗<10欧,输出波形无明显失真; (2) 能测量和显示方波的平均值,量程0-10V,分辨率0.1V,精度5%。 (3) 能显示方波的高电平值(正峰值),量程0-10V,分辨率0.1V,精度5%. (4) 能显示方波的频率,量程500Hz-5kHz,分辨率1Hz,精度5%。 (5) 测量系统的输入阻抗>100k。 2、发挥部分: (1) 方波发生器的高低电平分别可调,调节范围均为-5V~ +5V。 (2) 具有方波的峰-峰值测量功能,量程0-10V,分辨率0.1V,误差不大于5% (3) 具有方波占空比测量和显示功能,测量范围10%-90%,误差不大于5%。 (4) 发挥:如提高测量精度、扩展频率测量范围、缩短测量时间等。 三、说明 (1) 测试时只提供±15V电源,系统中所需的其他电源自行提供; (2) 方波发生器要求用独立的电路完成,不得由测量系统的单片机进行控制,并预留测试端子以便单独测试。 (3) 测量系统必须能和方波产生电路断开,并预留出测试端子,以便用信号源对其单独测试。 (4) 峰值、频率、占空比、均值等测量功能,要求在频率范围500Hz~5kHz,高低电平-5V~ +5V、占空比10%~90%范围内都要正常工作。测量过程要求3s内完成并稳定显示。 (5) 完成发挥部分第(2)项,不考查基本部分第(3)项。 (高年级组) 一、设计任务 设计并制作一个直流稳压电源。 二、要求 1、基本要求 (1)第1 路输出 a. 输出电压:+5V/DC,误差的绝对值小于1%。 b. 最大输出电流:1A。 c. 电压调整率小于1%(输入电压变化范围+7V~+12V,满载)。 d. 负载调整率小于1%(输入电压为+9V,负载电流变化范围0.1A~1A)。 e. 纹波电压(峰-峰值)小于输出电压的0.5%(满载时)。 (2)第2 路输出 a. 输出电压:+15V/DC。 b. 最大输出电流:1A。 c. 电压调整率小于1%(输入电压变化范围+7V~+12V,满载)。 d. 负载调整率小于1%(输入电压为+9V,负载电流变化范围0.1A~1A)。 e. 纹波电压(峰-峰值)小于输出电压的0.5%(满载时)。 (3)电路效率大于70%(满载时)。 (4)有指示功能 2、发挥部分 (1)第2 路输出 a. 输出电压:+9V~+15V/DC,连续可调。 b. 最大输出电流:1A。 c. 电压调整率小于1%(输入电压变化范围+7V~+12V,满载)。 d. 负载调整率小于1%(输入电压为+9V,负载电流变化范围0.1A~1A)。 e.电路效率大于85%,纹波电压(峰-峰值)小于输出电压的0.2%。 (2)增加输出过载(大于1.2A)、输入过压(大于+13V)、欠压(小于+6V)保护功能,并报警指示。 (3)有数字指示功能,设计并制作一个输出电压、输出电流的测量电路,并能实时显示测量值,要求测量误差的绝对值小于1%。 (4)设计并制作一个电子负载,用于测试上述电源的负载调整率,电子负载恒定电流可设定的范围为0.1A~1.2A,设定值能以0.1A 步进。
(高年级组) 一、设计任务 设计并制作一个基于32×32点阵LED模块的书写显示屏,其系统结构如图1所示。在控制器的管理下,LED点阵模块显示屏工作在人眼不易觉察的扫描微亮和人眼可见的显示点亮模式下;当光笔触及LED点阵模块表面时,先由光笔检测触及位置处LED点的扫描微亮以获取其行列坐标,再依据功能需求决定该坐标处的LED是否点亮至人眼可见的显示状态(如图1中光笔接触处的深色LED点已被点亮),从而在屏上实现“点亮、划亮、反显、整屏擦除、笔画擦除、连写多字、对象拖移”等书写显示功能。
图1 LED点阵书写显示屏系统结构示意图 二、要求 1.基本要求 (1)在“点亮”功能下,当光笔接触屏上某点LED时,能即时点亮该点LED,并在控制器上同步显示该点LED的行列坐标值(左上角定为行列坐标原点)。 (2)在“划亮”功能下,当光笔在屏上快速划过时,能同步点亮划过的各点LED,其速度要求2s内能划过并点亮40点LED。 (3)在“反显”功能下,能对屏上显示的信息实现反相显示(即:字体笔画处不亮,无笔画处高亮)。 (4)在“整屏擦除”功能下,能实现对屏上所显示信息的整屏擦除。 2.发挥部分 (1)在“笔画擦除”功能下,能用光笔擦除屏上所显汉字的笔画。 (2)在“连写多字”功能下,能结合自选的擦除方式,在30s内在屏上以“划亮”方式逐个写出四个汉字(总笔画数不大于30)且存入机内,写完后再将所存四字在屏上逐个轮流显示。 (3)在“对象拖移”功能下,能用光笔将选定显示内容在屏上进行拖移。先用光笔以“划亮”方式在屏上圈定欲拖移显示对象,再用光笔将该对象拖移到屏上另一位置。 (4)当环境光强改变时,能自动连续调节屏上显示亮度。 (5)当光笔连续未接触屏面的时间超过1~5min时(此时间可由控制器设定),能自动关闭屏上显示,并使整个系统进入休眠状态,此时系统工作电流应不大于5mA。 (6)其他。 三、说明 1.设计制作时所用LED点阵模块的发光颜色不限。 2.各种功能的切换方式自定,但应力求操作简便。 3.在各种功能的实际操作过程中,必要时可用按键或其他控制方式进行辅助。例如,“连写多字”时,写完一字后用自定义控制方式存入该字并清屏,然后再写下一字。 4.系统应采用5V单电源供电。 5.设计制作时应在电路板上留有系统耗电参数的测试点。 6.设计报告正文中应包括系统总体框图、核心电路原理图、主要流程图、主要的测试结果。完整的电路原理图、重要的源程序和完整的测试结果用附件给出。
|




